Toyota Corolla (E120): Inspection
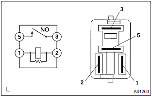
1. Cooling fan relay

- Inspect the cooling fan relay continuity.
- Using an ohmmeter, check that there is continuity
between terminals 1 and 2.
If there is no continuity, replace the relay.
- Check that there is no continuity between terminals
3 and 5.
If there is continuity, replace the relay.
- Apply battery voltage across terminals 1 and 2.
- Using an ohmmeter, check that there is continuity
between terminals 3 and 5.
If there is no continuity, replace the relay.
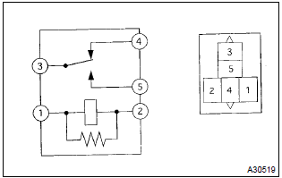
2. Cooling fan relay no.2

- Inspect the cooling fan relay continuity.
- Using an ohmmeter, check that there is continuity
between terminals 1 and 2.
If there is no continuity, replace the relay.
- Using an ohmmeter, check that there is continuity
between terminals 3 and 4.
If there is no continuity, replace the relay.
- Check that there is no continuity between terminals
3 and 5.
If there is continuity, replace the relay.
- Apply battery voltage across terminals 1 and 2.
- Using an ohmmeter, check that there is continuity
between terminals 3 and 5.
If there is no continuity, replace the relay.
3. Cooling fan resistor
- using an ohmmeter, measure the resistance between the terminals.
Resistance: 1.17 – 1.43 W at 20 c (68 f)
Other materials:
Replacement
1. Drain engine oil
remove the oil pan drain plug and drain the engine oil.
2. Removal & installation chain sub–assy
3. Remove chain vibration damper no.1
remove 2 bolts and chain vibration damper no. 1.
4. Remove oil pump assy
Remove the 5 bolts.
rem ...
Circuit description
The intake air temperature (iat) sensor, mounted on the mass
air flow (maf) sensor, monitors the intake air temperature. The
iat sensor has a thermistor that varies its resistance depending
on the temperature of the intake air. When the air temperature
is low, the resistance in the thermisto ...
Before driving
Floor mat
Use only floor mats designed specifically for vehicles of the same model and
model year as your vehicle. Fix them securely in place onto the carpet.
1 Insert the retaining hooks (clips) into the floor mat eyelets.
2 Turn the upper knob of each retaining hook (clip) to secure the flo ...


